|
|
|
|
|
提到虚拟电厂和需求响应,总有人试图从概念、内涵、实现等角度将两者加以区分。我个人观点,没必要区分,就是一回事。就像虚拟电厂不仅仅包含分布式发电资源,也包括可控负荷,需求响应作为需求侧管理的重要手段,也不仅仅包括负荷,还包括发电、储能等用户侧资源。如果一定要区分的话,虚拟电厂是实现手段,需求响应是应用场景,是同一件事从不同角度的描述。
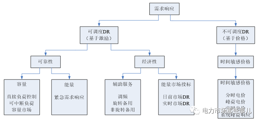
供应和需求是跷跷板的两头,在通常的市场中,基于有效的价格信号,需求资源参与市场本不需要额外的规则设计。但是电力有很多不同于常规商品的地方,比如不能大规模存储、供需要实时平衡,规模大而数量少的发电 vs 规模小而数量多的用电、发电可控 vs 用电缺少弹性等等。因此,传统电力市场设计模型中对需求侧资源考虑的相对很少,单一的价格信号难以有效的调动其积极性,于是才有了基于“激励”的需求响应的说法。下图为FERC对需求响应的定义:

如果没有能源转型,经过多轮“试错”的美、欧、澳等电力市场也算完美,需求侧资源“有限参与”的市场模式或许就此走下去。但是,随着能源供应结构可再生能源)、能源供应方式(分布式)的改变,以及储能等新兴业态的逐渐成熟,需求侧资源在电力市场中的意义越发凸显。为此,FERC先后发布了841号令和2222号令,放开屋顶太阳能、用户侧储能、电动汽车和智能电器等各类分布式资源进入批发市场。
在我国,近年来需求响应在江苏、浙江、山东开展的比较多,本公众号文章《虚拟电厂-9:需求响应新特征及相关媒体报道》有详细的介绍,结论是:有限次数的邀约型需求响应不是长效机制,成熟的电力市场及价格形成机制的建立是虚拟电厂、需求响应能够有效、长久开展的前提和保障。随着电力市场建设的推进,多地也相继推出了负荷侧资源参与电力市场的指导意见或交易规则,叫法各异,罗列如下:1.华北能源监管局,第三方独立主体参与华北电力调峰辅助服务市场规则,2019年制订,上月修订为2020版;2.山西省能源局,山西“新能源+电动汽车”协同互动智慧能源试点建设方案,今年10月18日施行,本月18日正式启动;3.山西省能监办,山西独立储能和用户可控负荷参与电力调峰市场交易,本月发布试行;4.2020年10月27日,华北能源监管局发布《关于征求第三方独立主体参与河北南网电力调峰辅助服务市场方案与规则意见的函》;
5.2020年9月28日,浙江省能监办发布《第三方独立主体参与浙江电力辅助服务机制试点工作方案》,实施细节还在制订过程中;
6.2020年11月6日,江苏省能监办发布《电力市场用户可调负荷参与辅助服务市场交易规则(试行)》,征求意见稿是9月发布的,当时的名字是《江苏电力市场用户可调负荷参与调峰市场交易规则(征求意见稿)》,换汤不换药,仅仅做了一些原则性、流程性的规定,缺乏实施性;
6.2020年11月30日,广东省能源局、南方能源监管局联合发布《广东省市场化需求响应实施方案(试行)》的征求意见稿。
啰嗦半天,下面进入正题,谈谈广东这个征求意见稿的亮点。
亮点一、市场化的费用分摊机制江苏、山东、浙江、河南等地需求响应意见中,虽然明确需求响应资源补偿费用来源,但都不是通过市场的方式,主要有尖峰电价、可再生能源跨省跨区交易盈余资金、供电成本三种方式[1]。

广东这次发布实施方案中,采用了市场化的分摊机制,初步做到了“冤有头、债有主”。
1.削峰需求响应收益,按照“谁收益、谁分摊”原则,按该时段需求地区市场主体代理用户实际用电量(参与批发市场的电力大用户按自身实际用电量)比例进行分摊。
解读下,供不应求的时段,有的用户主动降低用电量实现了供需平衡,保障了其他用户的正常用电。这部分用户削峰的收益由其他用户承担,没毛病!
收益有多少呢?需求侧资源削峰,相当于发电,需求响应中标量看作发电中标量。基于日前市场价格和实时市场价格,按照日前市场+实时市场的双结算机制,削峰的需求侧资源将获得一份“发电”收益。该收益*K(收益因子,初期为3)和“中标容量申报的削峰价格*有效响应容量*响应时间”中的较大者,即为需求响应的收益。
2.填谷需求响应收益由全部市场主体按代理用户(参与批发市场的电力大用户按自身实际)在运行日高峰时段用电量与填谷需求响应执行时段用电量的差值的比例进行分摊(差值小于或等于0的不参与分摊)。
填谷需求响应出现在供过于求的时段,一方面可以保障可再生能源发电消纳,同时避免给常规机组带来额外的调峰压力,从环境和经济两个角度给用户带来收益。因此,这部分收益平摊到没有参与响应的市场化用户头上,同样也是合理的。注意,这里的分摊因子不再是基于用电量,而是基于日内最高用电量和填谷时段用电量的差值。没有主动调整用电行为、将用电高峰调整到填谷时段,没有为低碳做贡献,就得分摊费用。
亮点二、降低了参与资源的要求征求意见稿中,市场主体的准入条件如下:
1.需求响应能力不低于1MW;
2.需求响应时长不低于1小时;3.安装小时计量表记,计量数据可传送至电网企业。技术条件成熟后,具备直控能力将纳入市场准入条件。“1MW/1小时”是个怎样的门槛呢?我们可以对比一下:

可见,相比其他省份的政策,广东的需求响应的市场主体准入门槛还是非常低的,有利于多方资源参与,增加市场的规模和流动性。亮点三、明确了售电公司是市场化需求响应的市场主体新一轮电改伊始,售电公司是最吸引眼球的。但随着时间的推进,找关系、吃差价的运营模式越来越难,盈利模式单一成为众多售电公司亟须突破的瓶颈,广东的市场化需求响应政策或将为众多售电公司带来新的业务机会。但,打铁还需自身硬,相比传统售电业务,聚合多方资源、参与需求响应相当于能源托管,对售电公司提出了更高的要求。征求意见稿提出,起步阶段,售电公司仅能代理其电能量零售用户的需求响应资源。未来,这一条应当是可以去掉的。有了这么多亮点,是不是就可以撸起袖子加油干了?且慢,市场有风险,进入需谨慎!亮点说完了,再讲讲不足。广东的市场化需求响应市场机制分为非现货环境和现货环境两类,启动条件是一样的,都要求调度中心额外发布需求响应需求信息,即便在现货环境下:

也就是说,是否开展需求响应、每年开展的需求响应次数等等都是不确定的。想参与,内部收益率怎么算、商业计划书怎么写?这一点,“山西独立储能和用户可控负荷参与电力调峰市场”做的比较好。交易规则的第五条规定:独立储能和可控负荷参与调峰,优先级高于省内火电机组。调峰市场是长期开展市场,优先级又高,这就给储能和可控负荷参与提供了基本保证。
[1].各省指导意见说明如下:江苏:尖峰电价增收的资金用于需求响应可中断电价和可再生能源消纳补贴的支出,按照公平、公开、透明的原则安排使用,增收资金可跨年滚动使用;山东:紧急性削峰、填谷需求响应补偿费用计入供电成本,经济型削峰、填谷需求响应补偿费用暂从电网公司参与跨省区可再生能源试点形成的资金空间支出;
浙江:2020年度电力需求响应补贴资金来源于2019年跨区域省间富余可再生能源电力现货交易购电差价盈余部分。河南:电网企业开展需求侧管理工作的合理支出,可计入供电成本。该省在2019年开展了需求响应工作,2020年又退回到有序用电。
- 西安热工研究院有限公司
- 中国电机工程学会
- 国家核电技术公司
- 中国电力科学研究院
- 火力发电分会(电机工程学会)
- 火力发电分会(中电联)
- 中国电力规划设计协会
- 中国电力建设企业协会
- 华润电力控股有限公司
- 国电电力发展股份有限公司
- 华能国际电力股份有限公司
- 大唐国际发电股份有限公司
- 中国华电工程(集团)有限公司
- 山东黄台火力发电厂
- 中国华电集团发电运营有限公司
- 内蒙古蒙电华能热电股份有限公司
- 园通火力发电有限公司
- 广西柳州发电有限责任公司
- 株洲华银火力发电有限公司
- 内蒙古岱海发电有限责任公司
- 山西漳山发电有限责任公司
- 湖北华电黄石发电股份有限公司
- 黑龙江华电佳木斯发电有限公司
- 陕西蒲城发电有限责任公司
- 福建华电永安发电有限公司
- 开封火力发电厂
- 华电国际邹县火力发电厂
- 中山火力发电有限公司
- 山西阳光发电有限责任公司
- 国电长源电力股份有限公司
- 山东新能泰山发电股份有限公司
- 宜昌东阳光火力发电有限公司
- 扬州火力发电有限公司
- 太仓港协鑫发电有限公司
- 甘肃电投张掖发电有限责任公司
- 陕西渭河发电有限公司
- 国投钦州发电有限公司
- 大唐淮南洛河发电厂
- 国电丰城发电有限公司
- 靖远第二发电有限公司
- 国华绥中发电有限公司
- 元宝山发电有限责任公司
- 开封火力发电厂
- 云南华电巡检司发电有限公司
- 云南华电昆明发电有限公司
- 国投宣城发电有限责任公司
- 山东黄岛发电厂
- 国投北部湾发电有限公司
- 西北发电集团
版权所有©火力发电网 运营:北京大成风华信息咨询有限公司 京ICP备13033476号-1 京公网安备 110105012478 本网站未经授权禁止复制转载使用












